Каталог запасных частей к технике: KRONE BIG-X-500. Hydraulics-lift

1
2
2
2
3
3
4
4
4
4
5
6
7
8
9
10
11
12
13
14
15
16
17
18
19
19
19
20
21
25
26
27
28
29
29
30
31
32
33
34
35
36
37
38
38
39
40
41
42
43
44
45
46
47
48
49
50
50
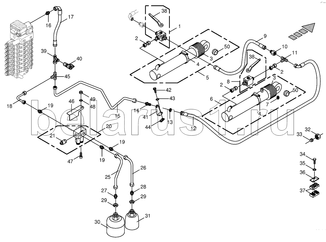
Позиция на иллюстрации | Заводской номер детали | Название детали | |
---|---|---|---|
270096230 | 270096230 | Sealing set | |
009187013 | 009187013 | Sealing set | |
1 | 009193090 | Diverter valve | |
2 | 002307440 | Double nipple | |
3 | 009187980 | Bellows | |
4 | 009240040 | Tube clip | |
4 | 009240050 | Tube clip | |
4 | 009240070 | Tube clip | |
5 | 002171143 | Hydraulic cylinder | |
6 | 009185252 | Hydraulic cylinder | |
7 | 009192020 | Grease niple | |
8 | 009211171 | Two-way plug valve | |
9 | 270038520 | High pressure hose line | |
10 | 009211840 | Reducer fitting | |
11 | 009193150 | T-reduction | |
12 | 270038440 | High pressure hose line | |
13 | 009210951 | Hex nut-low form | |
14 | 009212510 | Straight 2-way connector | |
15 | 200244670 | Hydraulic line-incl. nozzle disc cap, cutting ring | |
16 | 009211741 | Male connector | |
17 | 270024480 | High pressure hose line | |
18 | 200217520 | Hydraulic line-incl. nozzle disc cap, cutting ring | |
19 | 009197620 | Male connector | |
20 | 270008230 | Lift.hydr. hook up-block | |
21 | 003025300 | Pressure sensor | |
25 | 200207020 | Hydraulic line-incl. nozzle disc cap, cutting ring | |
26 | 200207030 | Hydraulic line-incl. nozzle disc cap, cutting ring | |
27 | 009211792 | Male connector | |
28 | 009211440 | Male connector | |
29 | 009085441 | Hex nut-low form | |
30 | 009215510 | Pressure accumulator | |
31 | 009212390 | Pressure accumulator | |
32 | 009211820 | Nozzle disc cap | |
33 | 009211831 | Cutting ring | |
34 | 009010421 | Hex head bolt | |
35 | 009099081 | Detent edged washer | |
36 | 009251340 | Cover plate | |
37 | 009251660 | Tube clamp-2 halves | |
38 | 009196640 | Hand lever-incl. screw, washer | |
39 | 009212380 | Adjustable L connection | |
40 | 009196960 | Connector f.mini-test equipm. | |
41 | 200245040 | Support | |
42 | 009006170 | Hex head bolt | |
43 | 009099081 | Detent edged washer | |
44 | 002132870 | Carrier plate | |
45 | 009211750 | T-connector | |
46 | 200260830 | Guard plate | |
47 | 009030550 | Allen screw | |
48 | 009099061 | Detent edged washer | |
49 | 009087041 | Locknut | |
50 | 270066700 | Joint bearing |
Содержащиеся в справочниках-каталогах запасные части и детали не предлагаются к продаже, а носят исключительно информационный характер