Каталог запасных частей к технике: КЗК Енисей КЗС-950. Электрооборудование Р7А
/151.gif)
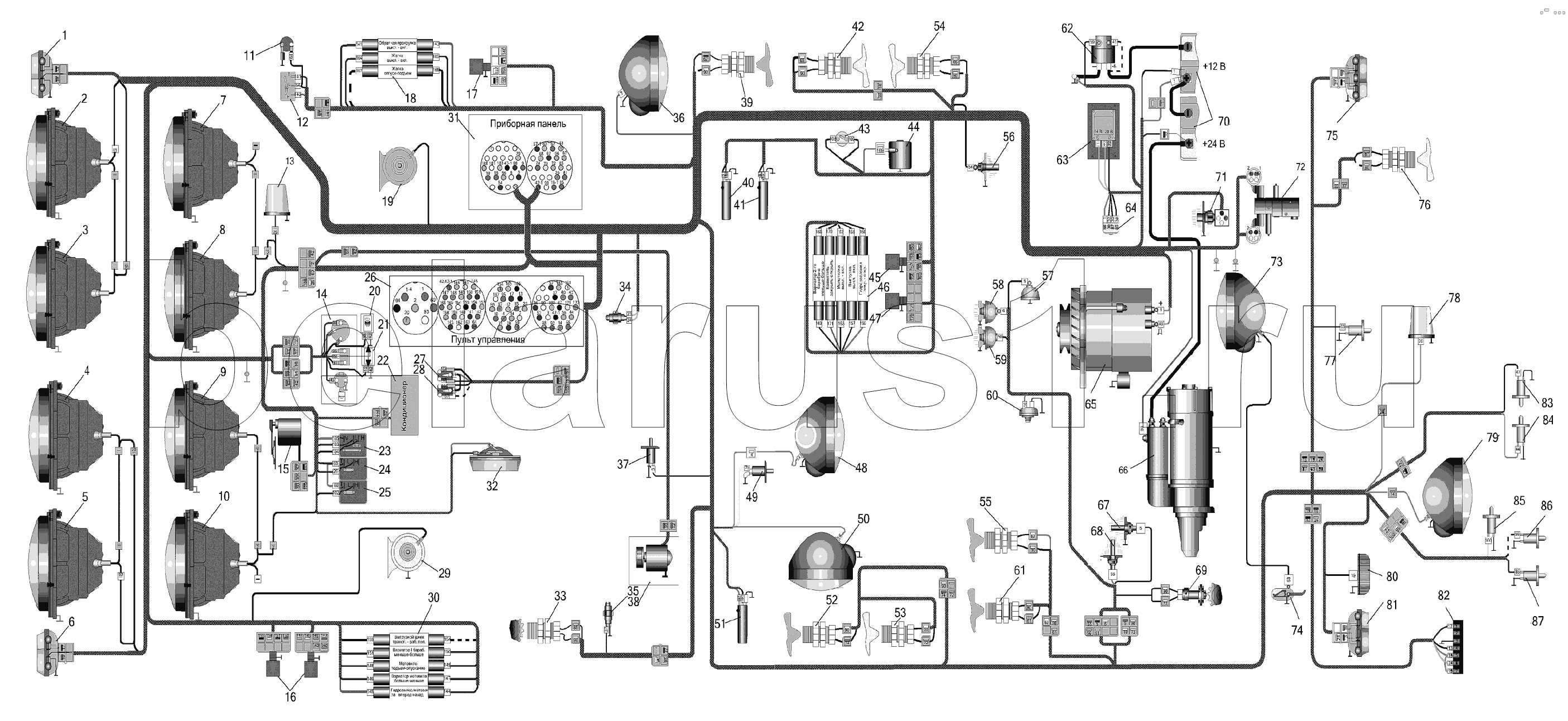
1
2
3
4
5
6
7
8
9
10
11
12
13
14
15
16
17
18
19
20
21
22
23
24
25
26
27
28
29
30
31
32
33
34
35
36
37
38
39
40
41
42
43
44
45
46
47
48
49
50
51
52
53
54
55
56
57
58
59
60
61
62
63
64
65
65
65
66
66
66
66
66
67
68
69
69
69
70
70
70
70
70
71
72
72
72
73
74
75
76
77
78
79
80
81
82
83
84
85
86
87
Позиция на иллюстрации | Заводской номер детали | Название детали | |
---|---|---|---|
2602.3829 | 2602.3829 | Датчик сигнализатора давления масла | |
1 | ПФ-23 | Фонарь | |
2 | 227.3711 | Фара правая ближнего и дальнего света | |
3 | 157.3711 | Фара правая головного света | |
4 | 156.3711 | Фара левая головного света | |
5 | 226.3711 | Фара ближнего и дальнего света | |
6 | ПФ-23А | Фонарь передний левый | |
7 | 227.3711 | Фара правая ближнего и дальнего света | |
8 | 157.3711 | Фара правая головного света | |
9 | 156.3711 | Фара левая головного света | |
10 | 226.3711 | Фара ближнего и дальнего света | |
11 | Розетка | Розетка переносной лампы | |
12 | П150-05.17 | Переключатель | |
13 | ФП2-12 | Фонарь проблесковый | |
14 | 6612.3709 | Переключатель поворотов | |
15 | 522.3730 | Моторредуктор стеклоочистителя | |
16 | БД-1 | Блок диодов | |
17 | БД-1 | Блок диодов | |
18 | Электрогидрораспределитель | Электрогидрораспределитель | |
19 | С302Д | Звуковой сигнал | |
20 | 2202.3803-28 | Контрольная лампа дальнего света | |
21 | 2202.3803-07 | Контрольная лампа дальнего света | |
22 | Кондиционер | Кондиционер | |
23 | П147-03.17 | Выключатель стеклоочистителя | |
24 | П147-01.17 | Выключатель | |
25 | П147-01.17 | Выключатель | |
26 | ПУ950-03-2 | Пульт управления | |
27 | 92.3709 | Переключатель подъема-опускания жатки | |
28 | 92.3709 | Переключатель подъема-опускания жатки | |
29 | С303Д | Звуковой сигнал | |
30 | Электрогидрораспределитель | Электрогидрораспределитель | |
31 | ПП-Е950-062 | Панель приборная | |
32 | 0028.023714 | Плафон освещения кабины | |
33 | ПрП-1М | Датчик оборотов | |
34 | ВК12-Б | Включатель | |
35 | ВК403 | Заказать | Выключатель |
36 | 30.3711 | Фара в сборе | |
37 | ВК2-А2Ш | Выключатель | |
38 | Отопитель | Отопитель | |
39 | ПрП-1М | Датчик оборотов | |
40 | ДО13-1М | Датчик | |
41 | ДО13-1М | Датчик | |
42 | ПрП-1М | Датчик оборотов | |
43 | Датчик | Датчик | |
44 | Муфта | Муфта компрессора кондиционера | |
45 | БД-1 | Блок диодов | |
46 | Электрогидрораспределитель | Электрогидрораспределитель | |
47 | БД-1 | Блок диодов | |
48 | 30.3711 | Фара в сборе | |
49 | ВК2-А2Ш | Выключатель | |
50 | 30.3711 | Фара в сборе | |
51 | ДО13-1М | Датчик | |
52 | ПрП-1М | Датчик оборотов | |
53 | ПрП-1М | Датчик оборотов | |
54 | ПрП-1М | Датчик оборотов | |
55 | ПрП-1М | Датчик оборотов | |
56 | ГСТТМ100-В | Датчик температуры масла ГСТ | |
57 | Клемма | Клемма сигнализатора засоренности масляного фильтра двигателя ЯМЗ | |
58 | ММ355 | Заказать Заказать | Датчик давления масла (для дв. ЯМЗ-236) |
59 | 3702.3829 | Датчик сигнализатора давления | |
60 | 132.3839600 | Датчик сигнализатора засоренности воздухрочистителя | |
61 | ПрП-1М | Датчик оборотов | |
62 | 1300.3737 | Заказать | Выключатель "массы" |
63 | ПН1402.3759-8 | Преобразователь напряжения | |
64 | 738.3747-30 | Заказать | Реле стартера |
65 | 4058.3771-49 | Генератор | |
65 | 4053.3771-76 | Генератор | |
66 | СТ142Б1 | Стартер | |
66 | AZJ3367 | Стартер | |
66 | 25.3708-01 | Стартер (для дв. ЯМЗ-236) | |
67 | ТМ100-В | Датчик | |
68 | ТМ111 | Датчик сигнализатора температуры | |
69 | ПрП-ЗМ | Датчик оборотов коленчатого вала двигателя | |
69 | Датчик | Датчик | |
70 | 6СТ-190ТМ | Аккумуляторные батареи | |
70 | 6СТ-190ПМ | Батарея аккумуляторная | |
70 | 6СТ-190АП | Батарея | |
71 | Датчик | Датчик | |
72 | МКРН | Датчик засоренности напорного фильтра | |
72 | РПБ | Блок предохранительно– разгрузочный | |
73 | ФГ-16Е | Фара поворотная | |
74 | КДМ2-140 | Включатель | |
75 | ПФ-33 | Фонарь | |
76 | ПрП-1М | Датчик оборотов | |
77 | ВК2-А2Ш | Выключатель | |
78 | ФП2-12 | Фонарь проблесковый | |
79 | 30.3711 | Фара в сборе | |
80 | ФП131А | Фонарь освещения номерного знака | |
81 | ПФ-33 | Фонарь | |
82 | 12N | Розетка прицепа | |
83 | ВК2-А2Ш | Выключатель | |
84 | ВК2-А2Ш | Выключатель | |
85 | ВК2-А2Ш | Выключатель | |
86 | ВК2-А2Ш | Выключатель | |
87 | ВК2-А2Ш | Выключатель |
Содержащиеся в справочниках-каталогах запасные части и детали не предлагаются к продаже, а носят исключительно информационный характер